Hansen mod. FS-5
Japan - 1970 

Italiano English
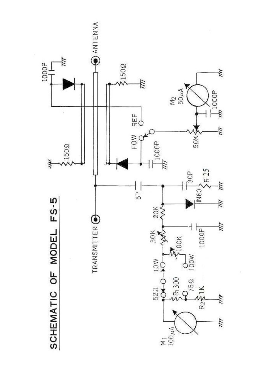
Hansen FS-5 - Hansen Electric Laboratory & Works, Ltd. - Tokyo, Giappone - 1970.

Lo strumento misura il Rapporto Onde Stazionarie e la potenza a Radio Frequenza nella gamma da 3 a 144 MHz con due portate di misura della potenza: da 0 a 10  e da 0 a 100 Watt.

L'FS-5 è dotato di strumenti separati per la misura delle Onde Stazionarie e della Potenza RF, sul lato sinistro c'è il connettore SO-239 per collegare il trasmettitore e l'interruttore per selezionare l'impedenza di antenna: 52 o 75 Ohm. Sul pannello frontale a sinistra c'è lo strumento che misura la potenza, a destra quello per le Onde Stazionarie.

Nella parte inferiore del pannello frontale c'è l'interruttore per selezionare le due portate di misura della potenza: 10 o 100 Watt, al centro la manopola per regolare il fondo scala delle Onde Stazionarie selezionando "FOR" (Forward) sul deviatore a destra per leggere poi la potenza riflessa selezionando "REF". Sul lato destro dello strumento c'è un altro connettore SO-239 dove collegare l'Antenna.

Le dimensioni dell'FS-5 sono:10 x 7 x 9,8 cm e il peso è di 900 g.

Questo è stato il mio primo Rosmetro Wattmetro, acquistato nuovo all'inizio degli anni '70 e utilizzato a lungo prima di di riuscire a mettere le mani su un fantastico Osker Block SWR-200.

© IK3HIA, 2004.
 Click sulle immagini per visualizzare il manuale      Click on the images to view the manual    
Hansen FS-5 - Hansen Electric Laboratory & Works, Ltd. - Tokyo, Japan - 1970.

The instrument measures Standing Wave Ratio (SWR) and RF power in the range of 3 to 144 MHz with two power measurement ranges: 0 to 10 and 0 to 100 Watts.

The FS-5 is equipped with separate instruments for measuring Standing Waves and RF Power. On the left side is the SO-239 connector for connecting the transmitter and the switch for selecting the antenna impedance: 52 or 75 Ohms. On the front panel, on the left, is the power meter; on the right, the Standing Wave meter.

At the bottom of the front panel is the switch for selecting the two power measurement ranges: 10 or 100 watts. In the center is the knob for adjusting the Standing Wave full scale by selecting "FOR" (Forward) on the right switch, and then selecting "REF" to read the reflected power. On the right side of the instrument is another SO-239 connector for connecting the antenna.

The FS-5 measures: 3.9 x 2.8 x 3.9 inch and the weight is: 1 lb 15.7 oz.

This was my first SWR meter, purchased new in the early 1970s and used for a long time before I finally got my hands on a fantastic Osker Block SWR-200.

© IK3HIA, 2004.
Return to top of page Torna a inizio pagina 

Go up - torna su. Return to: ik3hia home page Go up - torna su. Return to Old Ham radio page